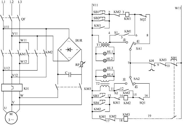
电动阀门工作原理是什么

电动阀门工作原理是什么

计采南 2025-10-15 科学 5 次浏览 0个评论

素材 | 化工707

  

  

  

  

  

  

电动阀门工作原理是什么

  

  

  

  

  

  

  

  

  

  

  

  

  

  

  

电动阀门工作原理是什么

  

  

  

  

  

  

  

  

  

  

来源:筑龙暖通

  声 明我们致力于保护作者版权,部分作品来自互联网,无法核实真实出处,如涉及侵权,请及时联系我们删除,从该公众号转载本文至其他平台引发的一切纠纷与本平台无关。支持原创,欢迎投稿,请将您的文章发送1193793007@qq.com。

转载请注明来自夕逆IT,本文标题:《电动阀门工作原理是什么》

每一天,每一秒,你所做的决定都会改变你的人生!

发表评论

快捷回复:

评论列表 (暂无评论,5人围观)参与讨论

还没有评论,来说两句吧...